emilspec
An Integrated Publishing, Inc. Site
eMilSpec
An Integrated Publishing Website
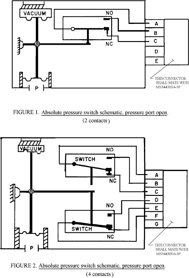
MIL-PRF-8932-1 Switches, Pressure, Bulkhead Mounted, Aircraft, Absolute, Class 1
Pages
1
-
2
-
3
-
4
-
5
-
6
MIL-PRF-8932/1A
5
For Parts Inquires submit RFQ to
Parts Hangar, Inc.
© Copyright 2015 Integrated Publishing, Inc.
A Service Disabled Veteran Owned Small Business