
MIL-PRF-8932/4A
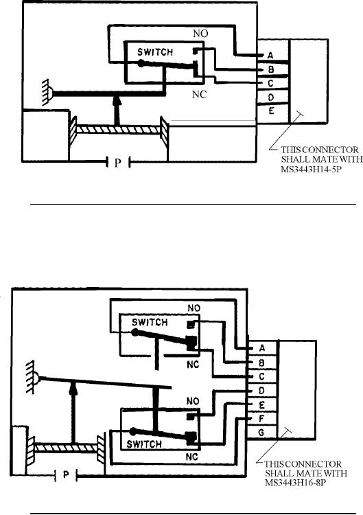
FIGURE 1. Approximate gauge pressure switch schematic, pressure port open.
(2 CONTACTS)
FIGURE 2. Approximate gauge pressure switch schematic, pressure port open.
(4 CONTACTS)
5
For Parts Inquires submit RFQ to Parts Hangar, Inc.
© Copyright 2015 Integrated Publishing, Inc.
A Service Disabled Veteran Owned Small Business